雪佛兰畅巡新能源电动汽车CANBUS总线适配及汽车远程控制车联网系统
随着智能交通的发展,中国作为全球最大的汽车市场,车联网的市场容量巨大,国内车联网摸索了很多年,前装也还是属于霸屏,提供信息娱乐等初期阶段。互联网对汽车行业确实推动了不少,汽车公司也与互联网融合做过很多探索,但随着市场的推广和用户的认知度提高,未来车联网会爆炸式增长。
车联网是移动互联网下一个巨大的创新机会,像以后的事故多发地段、弯道危险路段警告,将信息化、数字化和工业化深入融合,汽车也会像个老司机一样,对雾霾暴雨、大雪结冰的不利驾驶环境因素实现自己动调整并提醒危险等等,这些不仅仅需要有业内的专家、学者的冷静、也需要研发的支持,车厂的实践,应用的优化。延伸到智能交通体系,那么车联网也是智慧城市建设的重要分支,因为除了房地产,汽车算得上是大宗商品了。
而车联网体系建设是智能交通、智能终端、城市交通管理、服务平台、4G、5G等融合发展的结果,因为国情不同,国外的也没什么好学的,国内有独特的应用环境,也有细分的驱动力,有助于推动智慧城市、智慧交通、智慧出行、智慧物流等不同的体系深入开展。

因为国外的运营商复杂,车联网体系建设,与不同地区的网络、识别技术、视频安防等等,这也是车联网无孔不入的原因。
目前,国内车联网发展缺乏统一的标准,但是一旦有像原始JT808、GB32960等标准化的产品,无论是国内的龙头还是国内科创企业,都会一窝蜂扎入其内,赚点微薄的利润。上次我和一个上市公司聊他们的发展情况,整个公司上半年盈利才75万,可想而知,都是代工的命运,并不觉得像一家车联网公司。
各个车联网公司使用的处理器不同,操作系统不同,传感器不同,导致车辆应用层反反复复定制开发,而开发周期、验收周期、应用周期、优化周期冗长,很多项目都没跑完全程就已经挂掉了,各自为战,不通用先不说,而且指定了车型,只能适用一种。就如标题所写“雪佛兰畅巡新能源电动汽车CANBUS总线适配及汽车远程控制系统”,也就适用于雪佛兰的畅行车型。标准化容易做大做强,非标准化必然拉高所有的门槛。

开发一套完整、高效的车载系统或者远程控制系统,技术难度虽然不是很高,但是用车出行与运营管理、应用人群、流程及技术实现方式,远超于手机系统的开发,就交互方式来说,我们现在很多高配车,比如宝马、奔驰、奥迪、保时捷、福特烈马安装了智能车载系统,或者TCU,但是原厂的应用跟市场是没多大关系的,车载系统也难用,逼迫集团客户、运营管理客户自己重新开发一套自己的系统,全程数字化的东西装入到自己的数据库。而车载系统硬件装置与我们的移动电话也不同,这个需要考虑高低温耐温承受力、启动时间、抗震能力、信号接收、数据缓存、接入汽车CAN总线、汽车电源、功耗管理等等。
那为啥宝马、奔驰、奥迪、保时捷、福特烈马等高端车型的数据,中国不能用,因为那是传输到德国慕尼黑的,跟国内没多大关系,你就是个卖货的,把货卖好就是你的责任,至于数据、管理、升级、应用等等,和技术打交道的,没你什么事了。

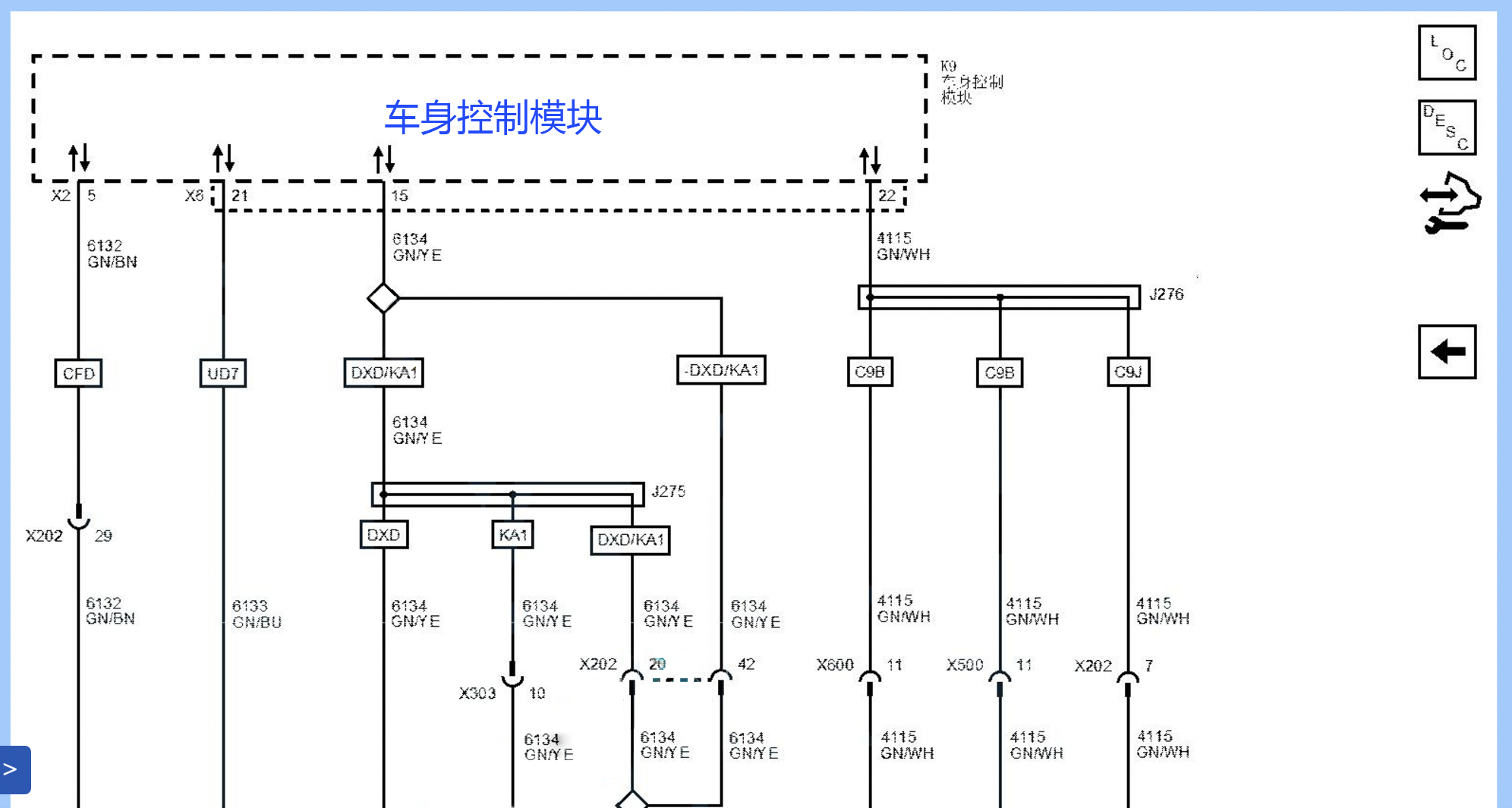
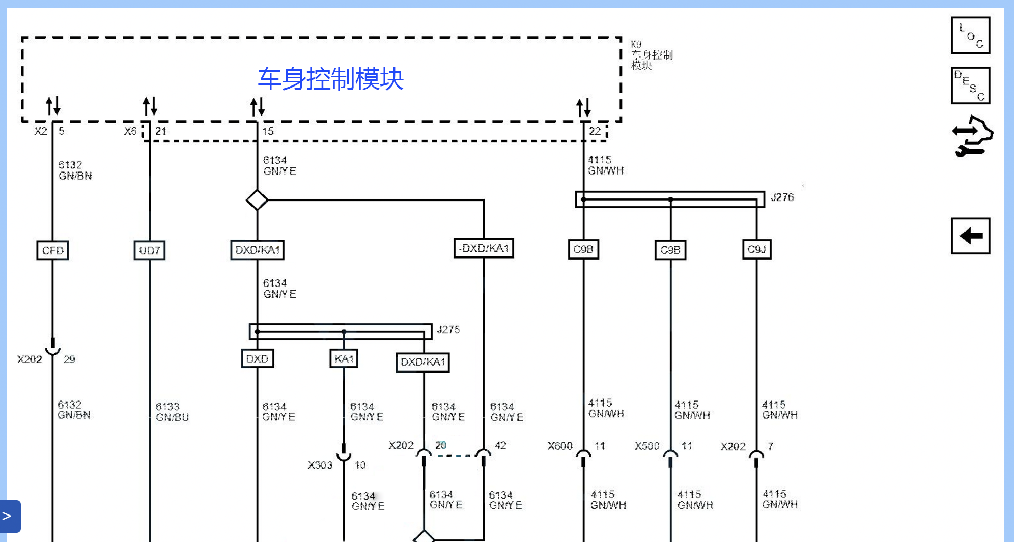
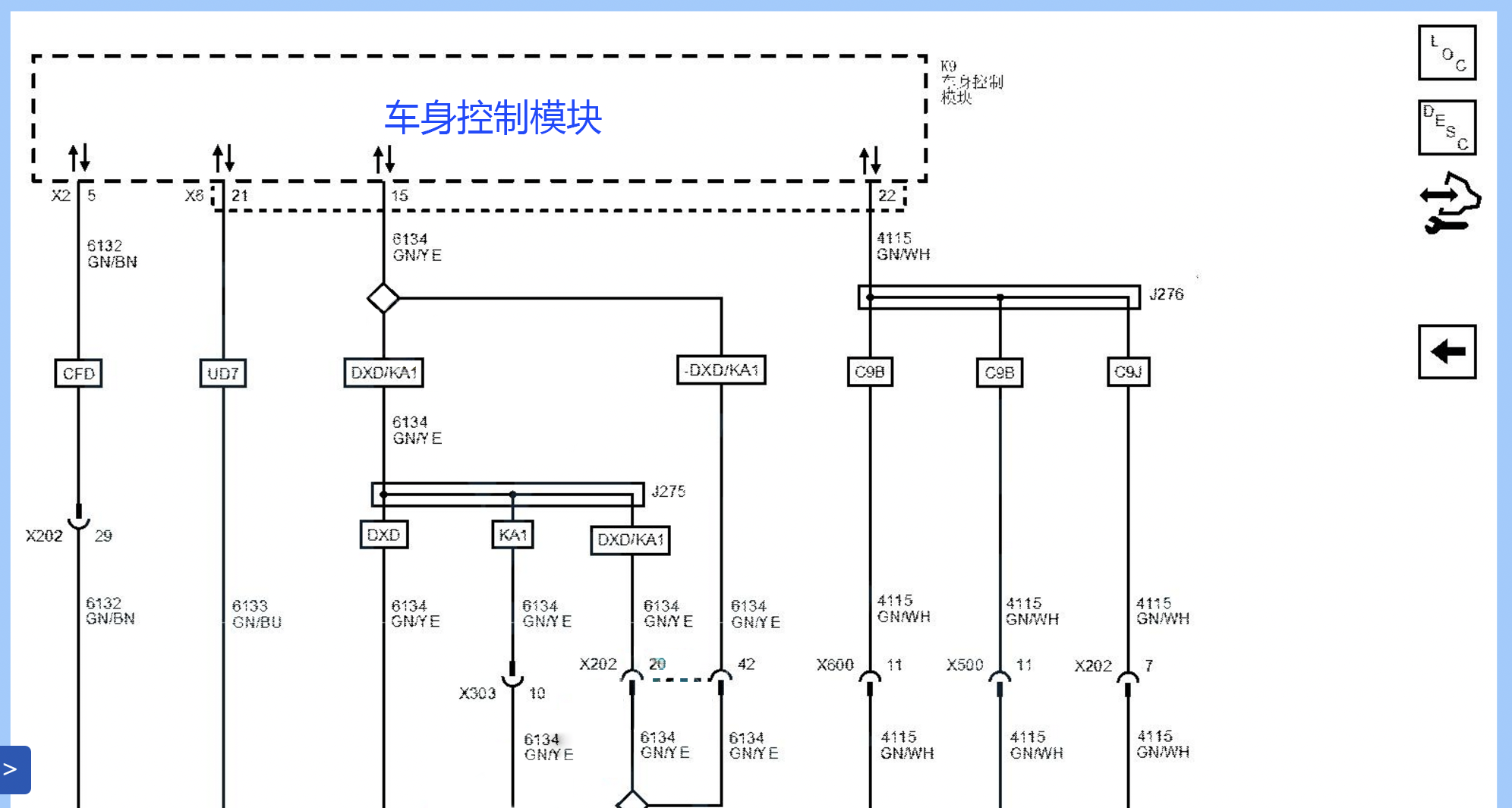
那么速锐得的工作就是苦力活,把进口或者原厂的数据撕开一个口子,从CAN口或者网关,把数据采集出来,传输到运营管理端的“平台”实现数据采集与控制功能。以这台雪佛兰畅巡为例,这车的数据需要从两个地方采集,一是左脚上方装饰面板内的网关接口找到网关上的CAN网络,二是从汽车自动诊断接口OBD,采集来自2路CAN总线的数据。一般企业,可能就从OBD采集部分数据就完事的。但是,涉及汽车电池、汽车BMS管理系统、车身数据部分的,他们已经中途折返了。
自然的结果就是,客户不满意,自己也不满意,还找不到方式方法。当接入汽车网络后,随之的问题也来了,我们可以通过电脑的串口下发指令控制汽车开关动力、闪灯鸣笛、开关门锁,再深入一点,控制电机也不是什么问题,那么我们就可以让你开得动车,或者开不动车,或者你的车会真的“倒倒倒.倒沟里了”。当然,我们看不上这样的事,并不意味着不能去干这样的事,道德和技术,永远是道德在前面。车联网的安全,不仅涉及数据安全,还有终端安全、控制安全、联网安全等等。如今手机安全和互联网安全都难以保障,因此,很多人认为车联网的安全又变成遥遥无期的东西。其实医生是可以治病救人,也是可以下药谋了武大郎的,但是并不意味着,“医生”这个职业就不应该存在,都是搞技术的,这套说辞也就不那么重要了。

汽车上,有很多传感器,传感器也是车联网中的核心部件,我们不仅要懂得采集数据还要懂得信号量转换的位置、特性等。现在越发达的汽车,自动化程度越高,对传感器的依赖程度也越大,汽车的启动机、发动机、底盘、变速箱、方形盘、车身周边都装有大量的传感器,汽车的各个角落也都有,比如360全景的摄像头、倒车雷达、胎压、车顶天线、雨量感应等等,配合越来越灵活,大大提高了驾驶的安全性。但是也不是说传感器数量越大,汽车就越智能,国内擅长组装车,有很多汽车组装回来,自己也弄不明白,核心技术都在国外,也是丢了个大脸。
以前觉得数据是没多少用,现在是觉得真有用,后续这些数据,无论是服务交管部门还是服务企业,都可以实现智能化的管理,以后再不会有逃逸车辆、超速驾驶、酒后驾驶的车辆,因为猴哥再厉害,也得听如来的,在实施追踪、远程控制、车辆调度、ETC、ETU等各个领域,都是车联网的不同落脚方式。速锐得采用E6S平台,做各种不同车型和数据、控制的兼容,也就是希望吭哧吭哧的积累里,真正能够实现帮助到这些管理层实现无人化管理的最终目标。而速锐得的需求,就是积累车型、数据,有了足够多的车型数据样本,才有资格谈论技术、资源、应用、服务。
面对未来的数字化革命浪潮,速锐得将很多信息不对等的变成客户看得懂的,这样,才能将数据与业务、数据与应用相结合,做嫁衣没有问题,难得是11年坚持给客户做嫁衣,让好姑娘都能早生贵子,家大业大。
- 点赞
- 收藏
- 关注作者
评论(0)